we are putting a 92 3.1 in a sandrail frame we are needing the ecm pin outs and wiring diagram for the oil pressure switch and alt.
Announcement
Collapse
No announcement yet.
need help
Collapse
This topic is closed.
X
X
-
It would help if you added what car the wiring harness and ECM came from.MinusOne - 3100 - 4T60E
'79 MGB - LZ9 - T5
http://www.tcemotorsports.com
http://www.britishcarconversions.com/lx9-conversion
-
Random question for you all....
my boyfriend enjoy modifying our Fiat and upgrading when we can with all sorts of cool car accessories. Has anyone installed the electric supercharger? I saw it randomly online here and saw the price was significantly lower than the conventional supercharger. It's probably crap, but if it's not, what a deal!All I can do is be me, whoever that is. - bob dylan
Comment
-
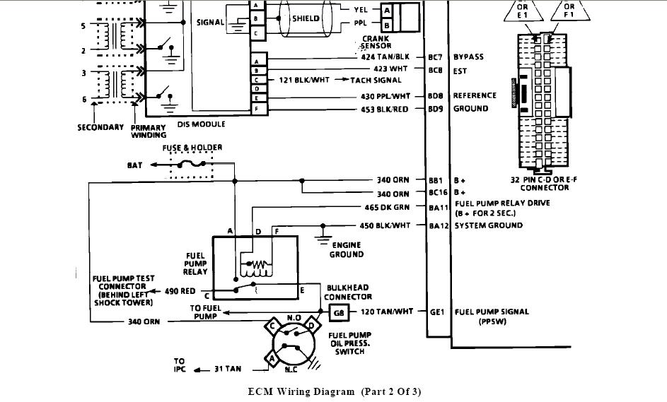
sorry it was a 92 cavalier 3.1 mpfi with a 7730 ecm we are wiring it up basicly stand alone. I have everything wired but the oil pressure which was a gauge we are wanting to put a mech gauge can I wire that input high(+12dcv) maybe the book I have has a misprint but they are getting 12v form the oil pressure and /or the fuel pump relay and the other thing is the alt. not sure how I am going to excit it yet also there is a sensor in the head I dont know what it is 2wires blue and green I believe.. thanksLast edited by dunebugfever; 08-14-2009, 05:54 PM.
Comment
-
The oil pressure switch acts as an backup power feed for the fuel pump when there is oil pressure. The system will work without it or you can use a "T" to keep it and use a mechanical gauge.
IIRC the wire to excite the ALT is brown or brown with white.
I am not that familiar with the GEN-IIs but would guess that the sensor in the head is for the temp gauge.MinusOne - 3100 - 4T60E
'79 MGB - LZ9 - T5
http://www.tcemotorsports.com
http://www.britishcarconversions.com/lx9-conversion
Comment

Comment